ICS 25.220.99

A 29

中华人民共和国国家标准

GB/T 33791—2017

钢质井套管阴极保护耐蚀作业技术规范

TeChniCal SPeCifiCatiOn for CathOdiC ProteCtiOn Of Steel Weil CaSingS

2017-05-31 发布


2017-12-01 实施

中华人民共和国国家质量监督检验检疫总局布 中国国家标准化管理委员会发布

目 次

前言

1范围

2规范性引用文件

3术语和定义

4腐蚀性的评估

5阴极保护必要性的确定

6阴极保护准则和设计电流需求量计算方法

7油井套管阴极保护系统的设计

8阴极保护系统的安装

9 杂散电流的控制

IO阴极保护系统的运行和维护

11腐蚀控制记录

附录A (资料性附录)套管电位剖面图

附录R资料性附录)E-LOgl试验

本标准按照GB/T 1.1—2009给出的规则起草,

本标准Ill中国石油和化学「业联合会提出,

本标准山全国防腐蚀标准化技术委员会(SAC/TC1IL

本标准起草单位:沈阳中科腐蚀控制I程技术中心、国家金属腐蚀控制I程技术研究中心、中国科 学院金属研究所、屮蚀国际防腐技术研究院(北京)有限公Ih北京碧海舟腐蚀防护丁•业股份有限公司、 中国T业防腐蚀技术协会、浙江永固为华涂料有限公□L

本标潴起草人:赵健、任振铎、胡家秀、常守文、韩恩厚、柯伟、邸建军、刘严强、金辉、单龙信。

学兔兔 www. bzfxw. COm

钢质井套管阴极保护耐蚀作业技术规范

1范围

本标准规定r油、气井钢质套管外表面阴极保护的确定、准则和通用要求。

本标准适用于汕、气井钢质套管外表面阴极保护系统。

2规范性引用文件

下列文件对于本文件的应用是必不川少的•凡是注日期的引用文件,仅注日期的版本适用于本义 件。凡是不注日期的引用文件,其最新版本(包括所冇的修改单)适用丁本文件*

GB/T 2IM8-20O8埋地钢质管道阴扱保护技术规范

GB/T W698埋地钢质管道交流干扰防护技术标准

SY/T 0017埋地钢质管道直流排流保护技术标准

BS EN 15] 12 油井套筒防外部腐蚀用阴极保护(External CathodiC PrOteCtiOn Of Well CaSLngS)

NACE RPO186 油井钢质套管外表面阴极保护的应用(APPIiCatiOn Of CathOdiC PTOteCtiOn for external SIIrfaCeS Of Steol Well CaSLngS)

3术语和定义

下列术语和定义适用于本文件D

3 J

套管 CaSing

从地表下入已钻井眼作衬壁的钢管n

3.2

接箍 COlIPIilIg

用于连接两根带螺纹管子并具有内螺纹的圆筒体。

3.3

自然电位 SeIf-PoteIltiaI

在开路条件下电解质中金属表面相对于参比电极的电位,在本标准中指施加阴极保护前电解质中 金属构筑物相对于参比电极的电位。

3.4

管地电位 pipe-to-soil PotentiaL

管道相对丁-其相邻土嚷等电解质的电位巾

3.5

阴极保护 CathOdiC PrOteCtiOn

通过使金属表而成为电化学电池的阴极来减少金属表面腐蚀的技术。

3.6

阳极 anode

电化学电池中发生氧化反应(即失去电子的反应)的电极*

GB∕Γ 33791—2017

3.7

阳极填料 anode backfill

愆塞在阳极四周的低电阻率材料,用于保持湿度、减小阳极与电解质之间的电阻。

3.8

阴极 Cath(KIe

电化学电池中以还原反应(即得到电子的反应)为主要反应的电极。

3.9

电绝缘 electrical isolation

与其他金属构筑物或环境呈电隔离的状态。

3.10

牺牲阳极 galvanic anode

在电解质中进行电连接吋•通过消耗自身为另-较惜性的金属提供牺牲保护的金属。这种阳极是 此类阴极保护的电流来源口

3.11

外加电流 impressed current

利用外部的电源设备提供的电流。

3J2

地床 ^rOUτulbed

埋地的牺牲阳极或强制电流辅助阳极系统•即为了提供阴极保护而安装在地表面下的一个或多个 阳极,

33

瞬时断电电位 iπsl⅛nt-off PoteliIiid

断电瞬间测得的构筑物对电解质(如上壤等)电位,

注:通常情况下,在切断阴极保少电流后和极化电化尚未衰减前立刻测量。

3.14

:匚流点 IIegatiVe return

阳极电缆与被保护构筑物的连接点,保护电流通过此点流问电源,

3.15

极化 polarization

由于电流通过屯极/电解质界面而引起的开路电位的变化,

3.16

参 比电极 referent e electrode

在相似的测量条件下可以认为开路电位恒定不变的电极,用作测量其他电极的相对电位.

3J7

深井地床 deep groιιπdbed

为了提供阴极保护而垂肯安装在地表面下15 m或更深处的一支或多支阳极。

3,18

套管电位剖面图 CaSing PntenImI Pfoflle

电压降(IR)相对丁套管深度的变化图,山电压降和套管电阻可确定电流大小和方向(参见附录A),

3.19

E-IOgI E-IOgI

一种从阴极极化曲线上的斜率变化得出阴极保护电流的测试方法(参见附录B).

4腐蚀性的评估

在次定实施阴极保护前,应评估特定金属套管系统的腐蚀刊能性、速率,通常程序如下,

a) 研究本油井套管或同种材料在类似环境中的腐蚀历史,腐蚀历史应包括从油井维修(检修)记 录获得的累计泄漏频率和井下数据。

b) 研究油井套管的周困环境.通过参考类似油井套管在类似环境条件下的实际腐蚀经验•评估可 能的腐蚀性。环境数据应记录检验井或周围井的地丿U电阻率.由生产或注入方法产生的地层 水变化也应作为作用的因素予以考虑.

C)对套管进行机械或屯学检测.记录套管系统的状况•取得有美腐蚀的证据.

d)检测套管确定是否冇阳极区,油井套管电位剖血測井仪可用于该项检测。

C)检查泄漏位置和壁厚探测的维护记录,这些记录可用于指导寻找最大腐蚀

1)考虑现有泄漏数据的统计处理D

g) 检査圧力测试的结果才在一定情况下确定是否发生r腐蚀口

h 对起用的油井套管说彳」外观检验.

5阴极保护必要性的确定

5.1.1应依据下列资料决足油井套管是否需要:实施阴极保护,腐蚀调査、运行记录、以前类似系统在类 似环境中的试验结果以及应设计规范、工程、运行和经济上的要求C

5.1.2特定金属套管系统的腐蚀町能性、速率的评估见第4章,

5.2环境和自然因素

应考虑的环境和白然因素包括;

a) 生产或储存的产品的性质或成分]

b) 汕井套管系统位于稀少还是密集居住区,人员往来的频繁程度;

C)油井套管系统相对于其他设备装置的位置;

d)系统外杂散屯流的影响$

Q 二次或二次采油的开展•冇时M能增加油井套管外壁的腐蚀速率,

5.3经济因素

应考虑的经济因素包括:

a)油井套管在其预期.夺命期中服役时的维护费.应包括维修腐蚀泄漏、检修或者更换全部或部分 系统的费用。

IJ腐蚀除了产生仃接費用外.还町造成间接费用,常见间接费用种类冇'

1) 公共责任索赔;

2) 财产损坏索赔;

3) 产量损失的费用;

D 与套管腐蚀泄漏有关的修井费用;

5山于运行中断导致的合同或信誉损失,

C)保护油井會管通常的费用是安装和运行阳极保护系统的费用。其他腐蚀控制费用还包括:

D钻井液用的缓蚀剂和杀菌剂,

2) 耐蚀材料;

3) 用于腐蚀性层位的固井;

4) 电绝缘.用于限制从套管流出的无关电流.保证阴极保护电流施加于油井套管;

5) 套管外表面上的绝缘防腐层。

6阴极保护准则和设计电流需求量计算方法

6.1阴极保护准则

当测量表明套管表而有效电流的流动已经消除了其表而的所有阳极区.可以认为施加到套管上的 阴极保护电流已经充分了。

6.2确定设计电流需求量的方法

6.2.1剖面电位法

试验方法参见附录A

6.2.2极化曲线法(E-IogI方法)

试验方法参见附录B

6.2.3油井阴极保护的模拟试验

按照地质层的特征以及套管的电阻特性,通过模拟试验来确定套管的外表层需要分配多少保护电 流,油井阴极保护可通过数值计算方法来模拟被保护套管的电位值。

6.2.4可用平均电流密度(mʌ/n?)来计算防止外腐蚀需要的阴极保护电流量。电流密度一般为

10 mA/m~200 mA∕m'°

6.2.5可使用数学模型来确定所需设汁电流量。使用的计算方法如下:

a) 数学模型方法,使用了修正后的衰减方程。要测量和记录自然电位.需要油井套管数据及测量 油井极化后的排放电流量。

b) 对于采用了阴极保护的套管,用地层电阻率数据建立电位衰减曲线。

C)用计算机画等效电路把电阻率分布、非线性极化特征和油井套管数据组合起来模拟。

d)细节见 NACE RPO186 BS EN 15Γ12o

6.2.6评价冇效性的方法:应结合以上的儿种计算方法来计算阴极保护所需要的电流量。

7油井套管阴极保护系统的设计

7.1.1油井套管阴极保护系统的设计应首先符合第6章.并在系统的预期寿命周期内可轮运行。

7.1.2如可行,应分别考虑油井套管和相关管道的阴极保护。

7.2阴极保护系统设计的目的

7.2.1应向油井套管施加足够的阴极保护电流以使其满足阴极保护准则。

7.2.2应将外部地F构筑物产生的杂散电流影响减至最小。

7.2.3地床的设计寿命应与构筑物即被保护井所需寿命相匹配。

7.2.4可为地床提供定期维护。

7.2.5能使地床有足够容量.为连接管道和需要保护的构筑物提供电流。

7.3阴极保护系统前期设计需考虑因素

7.3.1施加到油井套管和相连管道与构筑物上的阴极保护系统的相互干扰。

7.3.2考虑电接地程序要求。

7.3.3在油井套管阴极保护系统前期设计吋,应考虑以下内容:

a) 确定交流电源的可靠性;

b) 调查设备安装位置是否安全;

C)整流器用的交流电源与油井构筑物要留有一定的距离;

d) 对材料和安装要有规定,符合相应规范及标准;

e) 在阴极保护系统的安装、维修和运行方面应考虑优化设计;

f) 系统应选择最佳阴极保护电流;

g) 调查外部的电干扰。

7.4影响阳极位置的考虑因素

应考虑以下因素:

a) 与油井相连的电缆位置;

b) 用于汇流点的电缆和电绝缘;

C) 土壤电阻率;

CI)浅层或深层垂直型地床的使用;

C)外部构筑物的位置;

f)自然干扰或损坏可能性最小的位置。

7.5油井套管阴极保护系统的类型

油井套管阴极保护系统的类型包括:

a) 外加电流系统;

b) 牺牲阳极系统。

7.6选择阴极保护系统类型的考虑因素

7.6.1阴极保护的套管总表面积包括表层套管及接受保护的技术套管和生产套管。

7.6.2 土壤电阻率,包括:

a) 浅层地床(深度15 m内)处的土壤电阻率可通过地面测量确定。

b) 深井地床(深度大于15 m)处的电阻率可通过地面测量、地层电阻率测井等确定。

C)根据电阻率和安装空间.选择安装浅层地床还是深井地床。高电阻率的地层会限制电流流入 套管,应把阳极置于该地层下而。

7.6.3阴极保护影响区域内将来要开钻的油井。

7.6.4与油井相连的管道系统,未来已确定的发展和扩建,要纳入同一电源和地床的联合保护中。

7.6.5安装、运行和维护费用。

7.6.6应有可用的自然空间,地面状况要便于设备安装和进出。

7.6.7与外部构筑物的靠近程度。

7.6.8干扰影响。

7.6.9电源的可靠性。

7.7确定阳极电流输出、运行寿命和有效性

应考虑以下因素:

a) 电流输出量确定时,阳极寿命取决于阳极材料和填料,以及阴极保护系统中的阳极数量。

b) 阳极系统耐电解质的能力可通过已有数据计算.可査与这些因素相关的公式和图表。

C)外加电流阳极使用专门的填料(冶金焦炭、焙烧的石油焦炭,天然或人造石墨等),可延长阳极 的使用寿命,减少阳极接地屯阻。

CI)阳极反应产生的气阻会削弱外加电流地床传递所需电流的能力。应采取措施使阳极排气.特 别是在深井地床。增加阳极数量减少每支阳极的电流释放量来减轻气阻。

e)针对深井地床等特殊应用而选择的电缆和导线应符合相关规范。

7.8外加电流系统设计的考虑因素

7.8.1确定地床位置和电流总需求量。

7.8.2当岩性阻止电流均匀分布到油井套管的全部深度时.可使用深井地床。与安装在深层地层相 比.把阳极安装在电阻率相对低的浅地层,会在油井套管的上部集中过量的电流,使下部失去足够的 电流。

7.8.3地床安装离油井套管太近会阻止足够的电流流入更深的套管下部。增加总电流量可能会与其 他油井和构筑物产生干扰。

7.8.4垂百或水平安装的阳极性能受到阳极间距的影响。在给定电阻率的土壤中,假设考虑了额外的 电缆电阻,通过增加阳极之间的间距可以提高外加电流地床的输出功率。

7.8.5可用的直流电源,直流电源包括以下几种:

a) 把交流电转换成直流电的整流器或恒电位仪;

b) 热电式发电机;

C)太阳能发电系统;

CI)风力发电机、动力发电机、或带整流器的交流发电机。

7.9牺牲阳极系统设计时的考虑因素

油井套管阴极保护使用牺牲阳极的局限性,如阳极的输出电流、使用年限、保护距离等。

7.10 一 口井以上的井组使用阴极保护的设计因素

7.10.1多口井町作为一组进行阴极保护。实施阴极保护时.油井和相连的管道或构筑物应作一个单 元处理,使用一个或多个电源和地床。应保证每口井从上部到下部有足够的电流分布。

7.10.2用作整流器汇流点的连接管道,其电流需求量和电阻,会限制到达油井套管的电流量。

7.10.3遇到杂散电流干扰,每个阴极保护系统应设计措施以抵消这些影响。

7.10.4阴极保护设计根据现场参数改变达到最有效的设计。应考虑以下条件:

a) 套管和其他构筑物需要的阴极保护电流总量。

b) 安装时.阳极地床所处位置的土壤电阻率。

C)油井套管相对于管道和其他构筑物的位置。

d)每口井的阴极保护电流需要量。

7.10.5周边或独立的油井根据需要设计独立的阴极保护系统。

8阴极保护系统的安装

依据第7章的要求,本章提出了安装阴极保护系统的推荐程序。

右关阴极保护系统的施工作业应按照施工图纸和技术规范进行。施工规范应符合第7章要求。

8.3.1有关阴极保护系统的施工作业.应在有资质的专业人员的监督下进行。

8.3.2在遇到特殊情况下.施工作业有不符合施工规范处时,应在竣工图上注明。

套管采用阴极保护,应采用相应的预防措施确保套管整体的导电连续性。

8.5.1应安装由法兰组件、预制绝缘接头和连接器构成的绝缘装置.使油井套管与其他油井及相关的 管道、计舅管线和构筑物之冋绝缘,以便于实施腐蚀控制。安装电绝缘装牌的典型位置如下:

a) 设施所有权改变的地点,如井口;

b) 在裸眼井套管与相应的管道和设施连接处;

C)不同类金属连接处(防止电偶腐蚀)。

8.5.2绝缘装置应符合以下要求:

a) 进行检测和电气测量来保证电绝缘的合格;

b) 用绝缘材料对埋地绝缘装置进行适当涂覆或包覆.以防止电流穿过周围的土壤;

C)装有导电液体的管道可能需要额外或特殊的绝缘装置。

8.5.3考虑绝缘装置对雷电和故障电流保护的要求。从绝缘装置到避雷器的连接电缆宜是短的、直接 的,电缆尺寸适合瞬时高电流的负载。

8.5.4当电接触反过来影响阴极保护时,油井套管应与支撑的管支柱和构筑物电绝缘。

8.5.5需用绝缘装置时.应使用和安装能执行该功能的压力等级合适的材料。

8.5.6油井套管、相关的管道和其他设施与输电塔地基、地下电缆和接地网之间应保持适当间距。不 管间距多大.应始终考虑雷电和油井套管故障电流保护以及人员安全的问题。

8.5.7注化学剂泵管线的期料衬里应满足电学和物理要求。

8.5.8高温天然气排放和输油管线的绝缘,在材料的使用方面需要考虑进行特殊的设计。

为使保护电流到达套管的底端,地床应和套管保持一定的距离。距离的大小应根据以下条件确定:

a) 沿着井套管的土壤稳定性;

b) 保护电流的需要量;

C)井套管的深度。

8.7牺牲阳极

8.7.1检验封装的阳极.应被填料完整地包覆。封装的阳极应干燥储存。

8.7.2应保证导线和阳极的安全连接。

8.8外加电流系统

8.8.1检验和搬运

8.8.1.1对整流器或其他电源进行检羚.保证内部机械连接牢固且无损伤。直流电源输出的额定值应 符合施工规范。

8.8.1.2对辅助阳极进行检验,符合规定的阳极材料、尺寸、导线长度,确保阳极保护帽使用时的安全。 在搬运和安装时应防止碰裂或损伤阳极。

8.8.1.3对导线仔细检查,看是否冇绝缘缺陷(如破裂、磨损或厚度过于薄.低于规定厚度)。避免导线 绝缘的损坏。如导线有缺陷应修复.或弃舍。

8.8.1.4 阳极的填料应符合技术规范,见GB/T 21448—20085.2.4.3°

8.8.2 安装规定

8.8.2.1安装时.应防止整流器、恒电位仪或其他电源被损坏。

8.8.2.2整流器的接线应符合国家、地方的用电规定,以及公用供电的要求。

8.8.2.3外加电流电源应设计成当组件不运行时能阻止反向电流。

8.8.2.4外加电流阳极应垂直或水平安装,也可安装于深井中。

8.8.2.5导线应按规范要求进行连接。在电源供电前,应确认阴极线接至构筑物上,阳极线接至辅助阳 极地床。在电源供电后.应进行适当的电测量,以确保这些连接是正确的。

8.8.2.6地下阴极线应是有效绝缘。

8.8.2.7接至阳极的阳极电缆的埋地接头数目应保持最少。如果这些接头是在地卜-或水下,应进行防 渗水密封.从而保证电绝缘。

8.8.2.8阳极电缆埋地吋,应注意避免损坏绝缘。电缆应保持足够的松弛度,以防接头和阳极线因固定 造成变形。电缆周闱使用的回填料宜无石块和其他异物。

8.9腐蚀控制测试站

8.9.1应在井场提供测量电位和电流的测试站,以便于阴极保护测试。应用包括以下方面:

a) 油井生产套管;

b) 油井表层和技术套管;

C)脱水、原油泵、天然气压缩机和其他类似设备;

d) 油井附近的外部金属管道或设备;

e) 计量管线。

8.9.2测试导线宜用颜色进行标识或者能永久识别。导线安装宜松弛.避免对导线造成损坏。测试导 线不宜暴露于强光下。测试站最好是在地上。如果测试站与地面齐平,在测试站内宜使导体足够松弛 以方便测试连接。

8.9.3提供绝缘装置时宜在装賞每边连接合适的测试导线和低电阻载流电缆。这些电缆和导线宜适 当用颜色进行标识或贴标签.终端应安在需要时便于连接的位置。可用分流器来测量电流。

8.9.4管道用作汇流点时.测试站可提供载流电缆。载流电缆或电线不宜用作测套管/参比电极电位 的接头。

8.9.5测试导线和电缆与油井钢质套管和设备的连接:测试导线通常连在直接与油井套管相连接的地 上装:置。当加热要求不超过套管和装置的温度限制.可用软钎焊或铝热焊连接导线或电缆。

9杂散电流的控制

油井套管可能遭受的杂散电流腐蚀与电解反应相似。杂散电流可在油井套管的不同位置进入。杂 散电流引起的损害发生在电流离开油井套管进入电解质的地方。有关杂散电流干扰程度的判断、排流 措施的选择及排流效果的评佔见GB/T 50698SY,/T 0017o

10阴极保护系统的运行和维护 10.1如已确定按照准则建立保护,并使阴极保护系统正常运行,应定期对电性能进行测量和检验.并 仔细选择电测量点位置、数量和类型。

10.2在每个阴极保护系统启动后,应进行检验确定系统运行是否正常。应对以下一种或几种数据进 行测量或处理:

a) 井套管电位剖面图(见6.2.1和附录A)

b) 不同深处的套管相对于周围电解质(如土壤等的)电位;

C)井口处套管的阴极保护的电位、电流等,并采用6.2中的计算方法评估阴极保护的有效性。

10.3进行定期测试以确保阴极保护的连续性;电气测量可用10.2中所列的一种或几种。

10.4为确保阴极保护设施的正常运行和維护,应进行如下检查和测试:

a) 每两个月内应对所有强制电流电源进行一次检查;

b) 所有强制电流保护装置应进行年检,检查包括短路、接地、仪表精确度、效率和线路电阻等;

C)在定期检验中应对电绝缘装置和连续性接头的有效性予以评价;

d) 选择合适的测量电气数据的试验设备,对其精确度应进行年检;

e) 当测试和检查并对照准则发现阴极保护已不足时,应釆取补救措施,包括:

1) 修理、更换或调整阴极保护系统的部件;

2) 需要附加阴极保护时提供附加设施;

3) 修理、更换或调整连续性接头和干扰接头;

4) 去除易造成事故的金属连接;

5) 修理有缺陷的电绝缘装置。

11腐蚀控制记录

11.1概述

应提供、保存与腐蚀控制冇关的记录及与设计、安装、维护及油井套管腐蚀控制措施冇效性相关的 数据。

11.2与腐蚀控制有关的记录

记录项目如下:

a) 腐蚀泄漏资料(如日期、井号、位置);

b) 套管电磁厚度测虽值;

C)套管电位分布数据;

CI)用于套管外表面的防腐层类型。

11.3与构筑物设计相关的记录

记录项目如下:

a) 井口和相关的电绝缘装置的位置和设计;

b) 与相关的电源接地系统绝缘或连接的设计和程序;

C)测试导线、接头电缆和其他测试设备的设计和位能;

d)采取的其他腐蚀控制措施的详细资料。

11.4与腐蚀控制设计相关的记录

记录项目如下:

a) 电流需要量的测试过程及测试计算、结果;

b) 地床位置土壤电阻率的调査结果,以及调査位牌与其他油井、管道和构筑物的关系;

C)如果存在杂散电流干扰.记录杂散电流测试结果及相应选择的排流措施等。

11.5腐蚀控制设备安装的记录

11.5.1阴极保护设备的安装

11.5.1.1强制电流系统,记录项冃如下:

a) 安装位置和交付使用的日期;

b) 阳极的型号、尺寸、埋深、填料和阳极间距;

C)阳极的数量;

CI)阳极地床相对于油井、管道和其他构筑物的位置;

C)整流器或其他电源的规格;

f) 埋地电缆的型号和尺寸。

11.5.1.2牺牲阳极系统,记录项冃如下:

a) 安装位置和交付使用的日期;

b) 阳极的型号、尺寸、填料和阳极间距;

C)阳极的数虽。

11.5.2杂散电流排流设备的安装

记录与排除杂散电流相关的设备和安装过程。

11.6调查、检测和试验的记录

11.6.1保存第4章、第5章、第7章和第8章的调查、检测和试验的记录。

11.6.2根据要求的间隔记录油井套管的阴极保护数据,监控每个油井套管的阴极保护状况.并确保其 符合油井套管阴极保护准则。

11.6.3根据要求记录其他的电气测量数据。

11.7与腐蚀控制设备维护相关的记录

记录项目如下:

a) 阴极保护设备的维护,包括:

D整流器或其他直流电源的修理;

2)阳极、接头和电缆的修理或更换。

b) 排除杂散电流措施的维护,包括:

D干扰接头的修理;

2)排流开关或等同装置的修理。

C)电绝缘装置、测试导线和其他试验设备的维护、修理和更换。

11.8保存期限

在设备在役使用期内及退役后15年内.应保存腐蚀控制措施的评价记录。其他有关的腐蚀控制记 录也应保存同等期限。

附录 A

(资料性附录) 套管电位剖面图

A.1概述

A.1.1木附录描述了一种典型的电位剖而测井仪及其功能和应用,并包括了解释数据的程序。

A.1.2 •.套管电位剖面图”其测虽值实际上是两点之间电位差,绘图数据代表了套管上电位差的分布。 其中术语“电位差”与“IR降"可互换使用。

A.2套管电位剖面测井仪

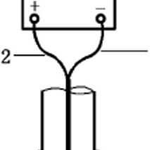
A.2.1典型的套管电位剖面测井仪(见图A.1)

包括两个与套管表面接触、相距3 m8 m并被电绝缘体分开的探头。每个探头接出一根导线连 到电压表上。仪器在套管内部移动,测量需要的电压降。

O ——1


1—4


说明:

1

一电压表;

6

一高点探头;

2—

连接低点探头;

7 —

一套筒;

3—

连接高点探头;

8 —

一电绝缘体;

4—

一套管;

9 —

一低点探头;

ɔ-

一电缆;

IO-

一套管。

A.1套管电位剖面测井仪

A.2.2接触套管的相关装置

A.2.2.1上下移动时连续接触套管的带弹簧的触臂,可通过控制触臂位置,增加与套管壁的压力。

A.2.2.2扩张器当触臂在套管壁上连续移动时,可始终对其保持恒定压力。

A.2.2.3从地面控制带触臂的扩张器以电动或机械方式开合,与套管壁的压力是可调的。

Λ.3电阻对数据的影响

A.3.1回路电阻影响IR降读数。由于钢质套管的电阻极低(在fuΩ∕m范围),仪器设计和测量电压程

序很关键。例如.测量大约6 m的套管,电压范围可能在IVV5 OOO VV。电流冋路的电阻包括:

a) 剖面测井仪上下探头之间的油井套管;

b) 每个装置连在套管壁上的触臂接头;

C)其他的固定仪器装殂、电缆及连接器。

A.3.2需得到不同钢级套管的电阻表。安装前也可以测量套管的电阻。给定Apl钢级.套管的电阻随 井下温度升高而变化。

A.3.3可以用测得的一定长度套管的电压降和总电阻来计算电流。宜校正由温度和钢级变化产生的 电阻变化。

A.4测量IR降的其他影响因素

A.4.1上下探头之间、套管壁和触臂的热压差。这是由于探头在套管壁上连续滑动造成的。

A.4.2探头和套管壁之间的电阻。套管壁上的异物会增加总电阻•带来错误的压降读数。一些常见的 异物有:腐蚀产物、管垢、石油沉淀物、缓蚀剂和水分。

A.4.3上下探头之间电绝缘失效。

A.4.4套管内与仪器接触的导电液体。

A.5仪器的使用

A.5.1要求电压表有高阻抗、分辨率为1 V、响应时间要短。电压表还应有交流电衰减和温度补偿。 仪器应每年进行校准。

A.5.2公认的方法是把电压表正极接到电位测井仪的下探头。读数为正表明电流沿套管向上(从正极 到负极).读数为负表明电流沿套管向下。

A.5.3测井仪停在油井套管的指定位置.如果需要,应反复读取IR降读数,直到得到满意的读数。满 意的读数是指读数与测井记录和其他现有数据相一致。

A.6数据应用和解释

A.6.1套管电位分布图

A.2给出了一种典型的套管电位分布图。

-100


电位/mV

0        100


200       300      400



1 525

说明:

A.2 一种典型的套管电位分布图

A.6.2 常见问题

A.6.2.1单个读数突然或不稳定变化口 J■表明仪器与套管壁接触不良。

A.6.2.2从油井内被别的套管屏蔽的生产套管上得到的数据不一定表明电流从生产套管流入或流出 地层。

A.6.2.3通常IR降-深度II上斜率为正表明流入套管的电流增加。

Λ.6.2.4通常IR降斜率为负表明有电流从套管流出。

A.6.2.5斜率变化是由于电流或电阻变化引起的。电阻变化可能由下列因素造成:

a) 壁厚变化(如腐蚀、制造商允许误差);

b) 钢管等级的改变;

C)仪器探头造成的接箍桥接。

A.6.2.6用一段套管(典型的是几米)测得的IR降读数来测量K线电流。在仪器的量程内不能检测到 局部的阳极电池。沿套管在仪器探头之间得到的电流没必要一致。因此,套管上给定区域的也流密度 可能大于或小于所指示的。

A.6.2.7套管电位分布数据合理指示电流的大小并表明电流方向。数据解释不能用于确定是否施加 了足够的电流消除所有的腐蚀电池。

A.7油井相关资料

每口油井的资料有助于电位分布读数的解释,这些资料包括:

a) 接箍的钢管等级、直径、长度,重量及其在油井中的位置;

b) 接箍定位器.便于在接箍之间放置套管电位剖面测井仪;

C)电磁测井,帮助测定壁厚变化和套管钢级以及评价内壁表而状况;

d) 地层电阻率测井,用于识别可改变电流分布的地层;

e) 泄漏历史和修复方法;

D 给定井的其他类型的测井有助于解释套管电位剖面图数据。

A.8干扰测试

套管电位剖而测井仪可用于测定直流电干扰。得到的数据只适合测试当时的主要情况。

附录B (资料性附录) E-LOgl试验


B.1概述

本附录列出了套管E-Iogl试验步骤,给出数据解释指南。

B.2 E-IOgI试验的前提条件

B.2.1套管应与所有埋地金属构筑物电绝缘。

B.2.2为使电流沿油井套管分布最优化,临时地床离油井应有足够的距离。可行的话,应安置于永久 地床预期的位置。

B.2.3其他埋地金属构筑物应定位。

B.2.4外部整流器或影响试验的其他直流电源应定位。

B.2.5电流穿过地下高电阻率地层很困难,应测定其位置。

B.2.6参比电极的安置应基于井深、井间距及与外部构筑物的距离.应不受测试地床的影响。

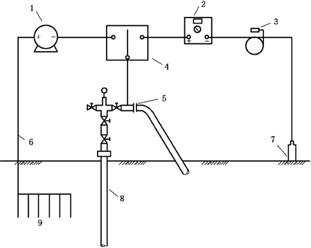
B.3测试步骤

B.3.1按图B.1安装好试验装置。

9--地床。


说明:

1——带有电流控制的宜流电源;

2--电压表;

5 电绝缘或断路;

B.1 E-LOgl试验装置图

B.3.2测量和记录套管的自然电位.也就是未施加阴极保护时的电位。

B.3.3通过地床向油井套管输入保护电流.维持这一电流水平到选定的时间.选定时间的典型值为 2 min3 mino

B.3.4到达选定的时间,断开电流观察并记录油井套管的电位。要注意的是衰减开始前的电位,通常 称之为瞬时断电电位。

B.3.5电流断开不宜超过2 So向套管通入更大的电流到下一个预定的电流水平,典型的电流增量值 为 0.1 ʌɑ

B.3.6通过不断增大电流水平获得电流-电位图,即E-Iogl图,如图B.2所示。图中应有典型的线性X 域和Tafel区域.以保证E-IOgI试验的合理解释。

电流/A

说明:

B.2 E∙LogI示例图

B.3.7整个试验过程中,维持电流水平的时间和断开电流的时间应分别保持一致。

B.4试验结果解释

B.4.1B.2E-IogI曲线的一个例子。把套管/电解质的电位和外加电流画到半对数坐标上。需要 的电流通常取交点处电流(图B.21).或者取TafCl区第一个点的电流(图B.22)0

B.4.2 E-IOgI方法计算结果应结合另外的试验的结果加以采用,如套管电位剖面测井试验。

GB/T 33791-2017


中华人民共和国

国家标准

钢质井套管阴极保护耐蚀作业技术规范

GB/T 33791—2017

*

中国标准岀版社岀版发行 北京市朝阳区和平里西街甲2(100029) 北京市西城区三里河北街16(IOOo45)

网址www.spc.org.cn

服务热线:400-168-0010

20176月第一版

*

书号:155066 . 1-56397

版权专有侵权必究