ICS 91. 140
P 40
CJ/T 245—2007
SyPhOniC roof OUtIet
2007-01-16 发布 2007-08-01 实施
本标准为首次制定。
本标准是在广泛吸收国内外有关产品技术标准和制造工艺、对国内外部分产品进行了水力特性测 试,并进行了工程验证后制定的。
本标准附录B、附录C、附录D是规范性附录,附录A、附录E是资料性附录。
本标准由中华人民共和国建设部标准定额研究所提出。
本标准由中华人民共和国建设部给水排水产品标准化技术委员会归口。
本标准负责起草单位:北京泰宁科创科技有限公司。
本标准参加起草单位:北京建筑工程学院、中国建筑设计研究院。
本标准主要起草人:孙瑛、王文海、吴俊奇、赵世明、阮培彦、余雪松。
1范围
本标准规定了虹吸雨水斗产品分类和标记、要求、试验方法、检验规则和标志、包装、储运。
本标准适用于工业和民用建设物虹吸式屋面雨水排水系统的虹吸雨水斗。
2规范性引用文件
下列文件中的条款通过本标准的引用而成为本标准的条款。凡是注日期的引用文件,其随后所有 的修改单(不包括勘误的内容)或修订版均不适用于本标准,然而,鼓励根据本标准达成协议的各方研究 是否可使用这些文件的最新版本。凡是不注B期的引用文件,其最新版本适用于本标准。
GB/T 223钢铁及合金化学分析方法
GB/T 228金属材料室温拉伸试验方法
GB/T1173铸造铝合金
GB/T 1176铸造铜合金技术条件
GB/T2100 一般用途耐蚀钢铸件
GB/T 2828. 1计数抽样检验程序 第1部分:按接收质量限(AQL)检索的逐批检验抽样计划
GB/T 3091低压流体输送用焊接钢管
GB/T 3098. 1紧固件机械性能螺栓、螺钉和螺柱
GB/T 3280不锈钢冷轧钢板和钢带
GB/T 3420灰口铸铁管件
GB 4237不锈钢热轧钢板和钢带
GB/T 9438铝合金铸件
GB 9439灰铸铁件
GB/T 12716 60。密封管螺纹
GB/T 12771流体输送用不锈钢焊接钢管
GB/T 12772排水用柔性接口儔铁管及管件
GB/T 13663给水用聚乙烯(PE)管材
GB/T 13819铜合金铸件
GB/T 14976流体输送用不锈钢无缝钢管
HG/T 3091-2000橡胶密封件给、排水管及污水管道用接口密封圈材料规范
CJ/T 177-2002建筑排水用卡箍式铸铁管及管件
HB 5220高温合金化学分析方法
HB 6731铝合金原子吸收光谱分析法
3术语和定义
下列术语和定义适用于本标准。
3. 1
虹吸雨水斗 SiPhOnIC roof OUtIet
具有阻气或反涡流的作用,当斗前水位稳定达到设计水深时,系统内形成满管流和产生负压。又称 压力流雨水斗或有压流雨水斗。
3.2
格栅罩 grating COVer
用来拦截树叶等固体杂物的雨水斗部件,兼有整流的作用。
3.3
斗体 body
虹吸雨水斗的主体部件,通常是带有防水翼环或法兰盘的圆形集水斗或集水盘。下部装有出水短 管,集水斗内或集水盘上设反涡流装置,上部装有格栅罩。
3.4
反涡流装置 anti-vortex device
虹吸雨水斗的重要部件,用来疏导水流、消减旋涡和减少空气进入雨水斗出水短管。
3.5
连接压板 COnneCting CIanlP
连接虹吸雨水斗主体和屋面防水层或屋面板的压板,中间有密封垫、具有防渗漏的功能。
3.6
防水 31 环 Wing ring for WaterProOf
与虹吸雨水斗斗体相连接的止水部件、嵌入屋面防水层的密封防水膏中,起到止水和将虹吸雨水斗 与屋面固定的作用。
3.7
出水短管 OntIet
虹吸雨水斗与雨水排水系统对接的短管。
3.8
斗前水深 head Of Water
在虹吸雨水斗泄流量一定的条件下,高出雨水斗安装处屋面或天沟沟底的水深。
3.9
满管流 full-bore flow
水流充满管道,水中含气量不大于5%。
3, 10
最大流量 maximum flow rates
虹吸雨水斗出水短管达到满管流时的稳定流量。
3. 11
带集水斗型虹吸雨水斗 SiPhOniC roof (Irain With Slllk
虹吸雨水斗斗体部件为集水斗,一般斗深大于60 mm,设在屋面防水层下或屋面构造层内,反涡流 装置设在集水斗中.
3. 12
无集水斗型虹吸雨水斗 SiPhOniC roof drain WithOUt Sink
虹吸雨水斗斗体部件为集水盘,集水盘与屋面防水层平齐,反涡流装置设在集水盘上。
3. 13
虹吸式屋面雨水排水系焼 SyPhaniC (Irainage SyStelnS Of roof
按虹吸满管流原理设计,管道内雨水的流速、压力等可有效控制和平衡的屋面雨水排水系统。一般 由虹吸雨水斗、管道(连接管、悬吊管、立管、排水管)、管件、固定件组成。
3. 14
平屋面 flat roof
雨水径流坡度不大于2. 5%、雨水斗安装处不设天沟的屋面。
4产品分类和标记
4.1虹吸雨水斗分为带集水斗型和无集水斗型两类。
4.2虹吸雨水斗的规格按出水短管公称直径表示。
4.3虹吸雨水斗型号标记
Y □ □
I----1 -带集水斗型虹吸雨水斗、π 一无集水斗型虹吸雨水斗
-------与屋面连接方式:连接压板A、防水翼环B
---------出水短管公称直径(单位为mm)
-------------主体材料:不锈钢GB、铝L、灰口铸铁HT、铜TO、碳钢GT
------------虹吸雨水斗
示例,YGB50A-I表示不锈钢斗体、出水短管公称直径50 mm、用连接压板与屋面密封的带集水斗型虹吸雨水斗。
5要求
5.1材料
5.1.1斗体材质宜采用铸铁、碳钢、不锈钢、铝合金、铜合金等金属材料,并应符合GB/T 1173、 GB/T 1176,GB∕T 2100,GB∕T 3280,GB/T 4237、GB/T 9438、GB 9439、GB/T 13819 的要求。
5.1.2连接压板、防水翼环宜釆用与斗体相同的材质。
5. 1.3反涡流装置、格栅罩宜釆用与斗体相同的材质,也可采用具有防紫外线、抗老化的塑料材质。
5. 1. 4 出水短管应符合 GB/T 3091,GB/T 3420,GB∕T 12771,GB/T 12716,GB/T 12772、GB/T 13663、 GB/T 14976 的要求。
5.1.5虹吸雨水斗部件釆用的螺栓、螺柱宜选用不锈钢材质,应符合GB/T 3098. 1的要求。
5-1.6材料应能承受安装和运行时发生的应力。
5.1.7制造虹吸雨水斗的材料达不到防腐要求的,应进行防腐处理。
5.2外观
内外表面应光滑、平整,不允许有气泡、裂口、夹渣、毛刺和明显的痕纹、凹陷,并应完整无缺,浇口及 溢边应平整。
5-3性能和构造
虹吸雨水斗由斗体、格栅罩、出水短管、连接压板(防水翼环)和反涡流装置等组成,参见附录A。
5.3.1虹吸雨水斗的各个部件除斗体和防水翼环外,应便于拆卸。虹吸雨水斗的出水短管可兼做清 扫口。
5.3.2虹吸雨水斗所有部件均应满足水平安装的要求.
5. 3. 3虹吸雨水斗进水部件的过水断面面积不宜小于出水短管断面面积的2倍。
5. 3. 4虹吸雨水斗应配有防止杂物进入管系的封堵件,并应在屋面工程竣工后拆去。
5. 3.5格栅罩的鮭隙尺寸不应小于6 mm,不宜大于15 mm,有级配砾石围护的可采用25 mmO
5.3.6与柔性防水层粘合的防水翼环,其翼环最小有效宽度不宜小于IoO mm,与金属屋面焊接的防 水翼环,其最小有效宽度不宜小于30 mm,与屋面防水层或金属屋面相接带有橡胶密封垫的连接压板, 其最小有效宽度不宜小于35 mm。
5- 3.7格栅罩的承受外荷载能力不应小于0. 75 kN。
5.4出水短管管径
5.4.1铸铁产品的承插连接尺寸应符合GB/T 12772规定,卡箍式连接尺寸应符合CJ/T 177-2002
3 规定■
5. 4.2钢、铝合金、铜合金、不锈钢或塑料产品的出水短管可采用焊接、管螺纹、法兰、卡箍和淘槽等方 式与系统连接。其岀水短管管径应符合相关管道标准,也可采用非标准设计。
5.5密封性
5. 5. 1虹吸雨水斗斗体承受O. Ol MPa水压时应不渗不漏。
5. 5.2 橡胶密封件应符合HG/T 3091—2000规定。
5.6耐气候性
虹吸雨水斗各部件应能耐一201C冰冻和不低于80P的高温。
5.7水力特性
5. 7. 1虹吸雨水斗的水力特性包括:最大流量与对应的斗前水深;满流流量与斗前水深关系曲线;虹吸 雨水斗局部阻力系数,
5. 7.2不同类型和规格的虹吸雨水斗应按第6章的试验方法进行水力特性测试。
5. 7. 3虹吸雨水斗的水力特性测试报告应提供下列试验参数及结果,见附录B和附录CD
5.7. 3. 1流量和斗前水深试验应提供H、a、d,、满流流量与斗前水深关系曲线。
5.7.3.2局部阻力系数试验应提供H、a、Li、L2、%、满流时的局部阻力系数匕
5.7.4满管流时的局部阻力系数U不宜大于1.5。
6试验方法
6. 1材料性能的测试
6. 1. 1金属材料的化学分析方法按照GB/T 223和HB 5220的规定检测。
6. 1.2铝合金材料的原子吸收光谱分析方法按照HB 6731的规定检测。
6. 1.3金属材料拉伸试验方法按照GB/T 228的规定检测。
6.2外观检查
釆用目测法。
6.3尺寸测量
6. 3. 1虹吸雨水斗各部件尺寸应釆用精确至1. 0 mm的钢尺测量。
6. 3. 2格栅罩、反涡流装置和出水短管内外径应釆用精确至0. 02 mm的游标卡尺测量。
6. 3. 3螺纹及螺距应采用精确至0. 02 mm的游标卡尺测量,采用公制螺纹时,应按照GB/T 12716规 定的内容测量。
6, 3. 4虹吸雨水斗各部件的厚度应采用精确至0.1 mm的游标卡尺测量。
6. 3.5防水翼环和法兰压板之间的配合间隙采用塞规测量,任何一点的配合间隙不应大于0.5 mm。
6.3.6法兰压板的螺柱孔位置及尺寸应满足互换性要求。
6.4格栅罩的承载能力试验
6.4. 1试验用压力装置宜釆用液压机,液压机的压力宜大于试验荷载的25%,试验荷载应保持在 土 3%以内。
6.4.2压力机的压力经中间垫压板作用于格栅罩上,垫压板的接触面的形状应与被测试件相配,垫压 板材料宜为钢质,垫压板尺寸为直径58 mm、厚25 mm。
6.4.3将虹吸雨水斗固定在试验台上,将垫压板匀称地放在格栅罩的中心处,垫压板与试件之间的隔 层宜釆用硬纸板、橡胶板或类似材料。
6.4.4在加压前在格栅罩的表面中心处选一基准点,用来测量加压时的变形,测量精度为±0.1 mm。
6. 4.5当格栅罩用铸铁制成时,承载能力试验应在1 min内按5. 3. 7要求连续不断地加载,检验无破 裂或折断。
6. 4.6当格栅罩用钢、有色金属制成时,承载能力试验应以0. 05 MPa∕s~0. 1 MPa/s的速度加载到规 定的荷载,保持30 s,同时测定其变形量,永久变形量不应超过2 mm。
6-5耐气候试验
6- 5.1低温循环试验步骤:
6-5. 1.1将产品放入水温15笆的水中存放48 h进行预处理;
6-5.1.2再在一2。亳冷冻室内放置2 h;
6.5. 1.3在15P的水中解冻,然后暂停1 h;
6-5.1.4再按以上步骤重复操作4次,检査产品是否由于冷冻而产生缺陷。
6.5.2高温循环试验步骤:
6- 5. 2. 1将产品放入恒温箱内加热至80笆保持2 h;
6-5.2.2然后冷却至室温*
6.5.2. 3再按以上步骤重复操作4次,检查产品是否由于应力作用而出现任何缺陷。
6-6密封性试验
6.6.1按附录D制作密封性试验装置;
6.6.2用施工屋面防水相同的方法将虹吸雨水斗安装在箱底,封闭虹吸雨水斗出水短管;
6-6.3箱内充水至Im高,保持30 mins
6.6.4检査虹吸雨水斗与箱底的接合处是否渗漏’
6.7流量和斗前水深试验
6.7.1试验装置应与附录B一致,各部尺寸应符合附录B的规定,并满足测试水槽均匀进水的要求。 安裝虹吸雨水斗的平板,其水平安装偏差不超过±4 mm。
6-7.2试验装置中的排水管内径宜与虹吸雨水斗出水短管内径一致。排水管出口端安装节流阀用于 调节系统阻力,此阀门全开时应无明显阻力,且开度调整后不会自行改变。排水管上应设置一段透明管 用于观察管中水流。
6.7. 3斗前水深宜采用压力传感器测量,压力传感器测量精度不低于0. 25级,并同时采用液柱式水位 计与之对比。传感器使用前应进行标定,计量误差不大于±2. 5 mm水柱。
6. 7. 4流量计应安装在试验装置的供水管上,计量精度不应低于1.0级。
6.7.5确定相对零水位的方法;启动供水泵,以一定流量循环供水3mm后关闭供水泵,目测排水立管 中无水流时,测试水槽内的水位为相对零水位。
6. 7. 6流量与水深测量均需在流量计显示值和测试水槽水位稳定10 mm以后读取数据,测量的采样 频率不低于1。。Hz,每个测点采样时间不少于3 min,各参数应取测量时段内的平均值,流量以每秒升 计,水深以毫米计。
6.7.7试验步骤
6.7.7. 1测定最大流量和对应的斗前水深:将节流阀开至最大,启动水泵,缓慢加大供水流量,直到虹 吸雨水斗达到满管流,目测无空气通过透明管段,当继续加大流量,测试水槽内水位迅速上升时,应逐渐 减小流量,直到水位稳定且目测无空气通过透明管段为止,此时的流量和斗前水深即为虹吸雨水斗的最 大流量和对应的斗前水深;
6. 7.7.2测定满管流量与斗前水深关系:
a) 在最大流量和设定的最小流量区间内,预设不少于10个测试流量值;
b) 调节供水阀门,使流量接近预设的测试流量值后,调节排水管出口处节流阀的开度,至排水管 接近满流时固定节流阀的开度;
C)缓慢调节供水流量,直到虹吸雨水斗达到满管流,此时的流量和斗前水深即为设定条件下满流 流量和对应的斗前水深;
d)按照预设的流量值从大到小依次重复b)、C)操作,以获得最大流量到设定的最小流量间一系 列满流流量与对应的斗前水深值;
e)关闭供水阀门,停水泵,放空测试水槽。
6. 7. 8依据6.7. 7取得的满流流量与对应的斗前水深值,参照附录E绘制虹吸雨水斗满流流量与斗 前水深关系曲线。
6.8局部阻力系数试验
6.8. 1试验装置应与附录C 一致,各部尺寸应符合附录C的规定,除下列特殊说明的要求之外,其他 安装与测试要求与6. 7的规定相同。
6.8.2排水管内径与虹吸雨水斗出水短管内径应一致,排水管宜釆用一根无接头的管道。如采用分段 组装时,各段管道的内径应相同。
6.8.3排水管出口处,可与6.7 一样安装节流阀,但应在实验过程中保持全开且没有明显阻力。
6.8. 4用压力传感器或差压传感器测量测压点处压强,传感器精度不应低于0. 25级,传感器使用前应 进行标定,计量误差不大于士2.5 mm。
6. 8.5试验步骤
6. 8. 5. 1缓慢增加流量,同时观察虹吸雨水斗吸入空气的情况,在接近满流时开始测量;
6. 8. 5. 2记录流量及其对应的斗前水深、测压点1和测压点2的压强。流量以每秒升计,水深以毫米 计,压强以帕斯卡计。测量持续时间至少3 min,各参数宜取测量时段内的平均值;
6. 8. 5. 3加大流量,重复6. 8.5. 2的过程直至最大流量;
6. 8. 5. 4按照6. 8. 6计算各流量下虹吸雨水斗的局部阻力系数,随流量加大,局部阻力系数趋近于恒 定值,即为被测虹吸雨水斗的局部阻力系数。
6. 8.6局部阻力系数计算公式:
平均流速计算公式:
π ∙ Oj
丸∙ Q
沿程阻力系数计算公式:
L2 V2 ∖ Pg 十 Iooo 丿
局部阻力系数计算公式:
i, ^ \ 1 000 Pg Zg d1 2g) Vt-
式中:
ς—虹吸雨水斗局部阻力系数;
。——虹吸雨水斗连接压板上沿到下沉斗底的深度,单位为mm,无集水斗型虹吸雨水斗取a=0 mm; h--斗前水深,单位为mm;
PI——测点1的相对压强,单位为Pai
Pi——测点2的相对压强,单位为Pai
P——水的密度,取1 OoO kg/m';
g——重力加速度,取9.81 τn∕s2i
LI——虹吸雨水斗集水斗底到测点1的距离,无集水斗时,Li为虹吸雨水斗连接压板上沿到测点1 的距离,单位为mm;
L2——测点1与测点2之间的距离,单位为mm;
V——排水立管中的平均流速,单位为m/s;
VoIn—虹吸雨水斗出水短管内水流平均速度,单位为m/s;
Q—供水流量,单位为L/s;
6
π----取 3. 14;
d——虹吸雨水斗出水短管内径,单位为mm;
d1--排水立管内径,单位为mm。
7检验规则
7.1产品需经生产厂质检部门检验合格并附有合格证方能出厂。
7-2出厂检验
生产的每批产品不论数量多少,均应进行检验。按照GB/T 2828. 1的要求,从每批虹吸雨水斗产 品中任意抽取试样,按表1所列检验项目进行检验。如有一次不符合本标准要求,则需从该批中另取双 倍试样进行复验。若复验结果仍不合格,则判定该批产品为不合格,不得出厂。
表1虹吸雨水斗检验项目和技术指标
|
检验项目 |
技术指标 |
检验件数 |
|
外观 |
6.2 |
______每件 |
|
尺寸测量 |
6.3 |
毎件 |
|
格栅罩的承载能力试验 |
6.4 |
每批—件 — |
|
耐气候试验 |
6.5 |
______每批二件______ |
|
密封性试验 |
6.6 |
______每批二件______ |
|
流量和斗前水深试验 |
6.7 |
______每批一件______ |
|
____局部损失系数试验____ |
6.8 |
______毎批一件______ |
7-3检验出的不合格产品不得与合格产品或未曾检验的产品混放。
7.4型式检验
7.4.1有下列情况之一者应进行型式检验:
a) 新产品试制定型鉴定;
b) 结构、材料、工艺有较大改变,可能影响产品性能时,
C)产品停产二年后,恢复生产时,
d) 出厂检验结果与上次型式检验结果有较大出入时;
e) 国家质量监督机构提岀进行型式检验要求时。
7.4.2检验项目为第6章全部内容。
8标志、包装、储运
8.1产品应有永久性标志,如注册商标、型号等。
8-2产品单位包装应标明生产厂名、厂址、注册商标、产品名称、出厂日期、检验合格证和使用安装说明 书等。
8.3外包装用料应牢固。
8. 4产品在运输中不应受到剧烈撞击、抛摔及日晒,应防雨、防潮。
8.5产品应储存在干燥通风的库房内,不应受到重压并远离热源。
附录 A
(资料性附录)
虹吸雨水斗基本构造示意图
格易家
反涡流装實
防水實环
斗体(集水斗)
橡股寄肖圏
不锈钢汁`.板
不锈钢防松媒母
IB水短管
带集水斗型虹吸雨水斗
——反涡流浪貴
------------连接H、板
------------橡胶密Nie
——斗体(集水會)
----------出水垃管
无集水斗型虹吸雨水斗
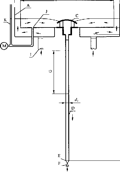
附录B
(规范性附录) 流量和斗前水深试验装置
∈E≡eλ6c0
流量和斗前水深试验装置图
A——测试水槽,槽底应水平安装;
BI—测试水槽外径,图上标注尺寸为最小值;
B2——测试水槽内径,图上拣注尺寸为最小值,
B3——测试水槽高度,图上标注尺寸为最小值;
C——虹吸雨水斗,
D—排水管;
E——排水管末端,与节流阀相接,
F——节流阀,
G—透明管,内径与所配管内径相同,长IOOO mm;
H——虹吸雨水斗连接压板上沿与排水管末端出口之间的高度差;
I——进水管,四个,靠近测试水槽中心均布,且要求流量分配均匀,
J——斗前水探测试取压孔,距测试水槽中心65。mm;
K—玻璃水位计;
M--压力传感器;
⅛--排水管内径,单位为mm;
A--斗前水探,单位为mmc,
附录C
(规范性附录) 局部阻力系数试验装置
B1=2 OOO ITIm

局部阻力系数试验装置图
A——测试水槽,槽底应水平安装;
BI——测试水槽外径,图上标注尺寸为最小值;
B2——测试水槽内径,图上标注尺寸为最小值;
B3——测试水槽高度,图上标注尺寸为最小值+
C——虹吸雨水斗;
D—排水管;
E——排水管末端出口,应保证自由出流:
H—虹吸雨水斗连接压板上沿与排水管末端出口之间的高度差(3 000 mm);
I——进水管,四个,靠近测试水槽中心均布,且要求流量分配均匀:
J--斗前水深测试取压孔,距测试水槽中心650 mmj
K——玻璃水位计;
Ll——虹吸雨水斗集水斗底到测点1的距离,无集水斗时,L为虹吸雨水斗连接压板上沿到测点1的距离
IOrfi ,单位为mm;
切——测点1与测点2之间的距离,L2≥1O⅛,单位为mm;
M——压力传感器;
a—虹吸雨水斗连接压板上沿到下沉斗底的深度,单位为mm;
d}--排水管内径,单位为mτn;
⅛---斗前水深,单位为ɪɪɪrɪi;
Pl——测点1的相对压强,单位为Pa;
Pl——测点2的相对压强,单位为PaO
附录D (规范性附录) 密封性试验装置
单位为毫米
虹吸雨水斗密封性试验装置图
注,水箱底开孔,按产品制借商施工要求将虹吸雨水斗安装在箱底。
附录E
(资料性附录)
虹吸雨水斗满流流置与斗前水深关系曲线
虹吸雨水斗满流流量与斗前水深关系曲线图